25KVA/100KV串激式高压试验变压器-扬州达瑞

25KVA/100KV串激式高压试验变压器-扬州达瑞

购买价格:0.00
点击次数:2096
发布时间:2020-08-07 13:52:20
图片描述
25KVA/100KV串激式高压试验变压器

达瑞电气为您推荐

工作原理

    为单相变压器,联结组标号II。单台变压器的工作过程,用交流220V(10KVA以上为380V)电压接入电源控制箱(台),经电源控制箱(台)内自藕调压器(50KVA以上调压器外附)调节0~200V(10KVA以上0~400V)电压至试验变压器的初级绕组,根据电磁感应原理,在变压器高压绕组可获得试验所需的高电压。其工作原理图见图2所示。

  1、工作原理示意图

                           图2 :工作原理示意图
在试验变压器中:a、x为低压输入端;A、X 为高压输出端;E、F为仪表测量端。
2、单台交直流两用型变压器工作原理见图3。图中所示:高压套管内装有高压硅堆,串接在高压回路中作高压整流,以获得直流高电压。当用一短路杆将高压硅堆短接时,可获得交流高电压,其状态为交流输出;反之在抽出短路杆时,其状态为直流输出。
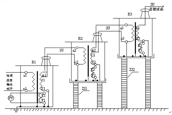
3、三台变压器串激获得更高电压原理见图4,串激变压器有很大的优越性,因为整个试验装置由多个单台串激式变压器组成,单台试验变压器有着体积小、重量轻、便于运输的特点,它既可以串接成高出几倍的单台试验变压器输出电压组合使用,又可以分开单独使用。整套试验装置投资小、经济实惠。图3所示:在三台串激式试验变压器串激使用中,单台变压器B1、B2、B3的输出电压都是U,*、二级的试验变压器内部都有一个激磁绕组,分别为A1、C1 和A2、C2。当控制电压加在*级变压器B1的初级绕组a1、x1上,激磁绕组A1、C1给予试验变压器B2初级绕组供电,第二级试验变压器B2的激磁绕组A2、C2给试验变压器B3的初级绕组供电。由于*级变压器B1的高压尾及壳体接地,第二、三级的变压器B2和B3对地有绝缘支架的隔离,这样变压器B1、B2、B3对地输出电压分别为1U、2U、3U。

                 图3:三台高压试验变压器串激工作原理示意图
B1、B2、B3- 串激式高压变压器;1U、2U、3U-各级对地电压;
PV- 高压示值表(KV); ZJ1、ZJ2-绝缘支架。

使用方法及注意事项    

 1、做工频耐压试验使用接线方法见图5。做工频耐压试验前,先根据试验变压器的额定容量选择好限流电阻,(水电阻)的阻值,再根据被试品需加的高压电压值调整好放电球隙的球间距,为了提高对被试品施加电压的测量精度,应在高压侧接入FRC阻容分压器来测量电压。

                      图4:工频耐压试验使用接线原理示意图
R1、R2- 限流电阻; Qx- 放电球隙; Zx- 被试品;
FRC- 阻容分压器; V- 分压器高压表。 
按照图4、结合图2所进行的工频耐压试验接好工作线路,试验变压器的高压绕阻的X端(高压尾)、仪表测量绕组的F端、试验变压器的外壳以及电源控制箱(台)的外壳必须可靠接地。
用三台试验变压器串激做工频耐压试验时、第二、三级试验变压器的初级绕组X端,仪表测量绕组的F端,以及高压绕组的X端(高压尾)均接本级试验变压器的外壳,第二、三级试验变压器的主体必须放置在绝缘支架上。除*级以外、第二、三级试验变压器的主体不要接地线。其接线方式见图3所示。
 接电源前,电源控制箱(台)的调压器必须调到零位。接通电源后,绿色指示灯亮,按一下启动按钮,红色指示灯亮,表示试验变压器已接通控制电源,开始升压。
 从零位开始按顺时针方向匀速旋转调压器手轮升压。(升压方式有:快速升压法,即20S逐级升压法,慢速升压法,即60S逐级升压法,极慢速升压法供选用)电压从零开始按选定的升压速度升到您所需额定试验电压的75%后,再以每秒2%额定试验电压的速度升到您所需试验电压,并密切注意测量仪表的指示以及被试品的情况,被试品施加电压的时间到后。应在数秒内匀速将调压器返回,高压降至1/3试验电压以下,按一下停止按钮,高压、低压输出停止,然后切断电源线,试验完毕。

工频耐压试验操作过程注意事项

1、试验人员应做好责任分工,设定好试验现场的安全距离,仔细检查好被试品及试验变压器的接地情况,并设有专人监护安全及观察被试品状态工作。
2、被试品主要部位应清除干净,保持绝对干燥,以免损坏被试品和带来试验数值的误差。
3、对大型设备的试验,一般都应先进行试验变压器的空升试验,即不接试品时升压至试验电压,以便校对好仪表的指示精度,调整好放电球隙的球间距。
4、做耐压试验时升压速度不能过快,并防止突然加压,例如调压器不在零位的突然合闸,也不能突然断电,一般应在调压器降至零位时分闸。
5、在升压或耐压试验过程中,如发现下列不正常情况,1 电压、电流表指针摆动很大,2 被试品发出不正常响声,3 发现绝缘有烧焦或冒烟现象,应立即降压,切断电源,停止试验并查明原因。
6、使用本产品做高压试验时,除熟悉本说明书外,还必须严格执行国家有关标准和操作规程。

2、做直流耐压和泄漏试验使用接线方法见图5。由于是交直流两用变压器,应把高压硅堆短路杆从套管中抽出,使变压器为直流输出状态。做直流泄漏试验前,先根据泄漏试验中输出端断路电流不超过高压硅堆的zui大整流为宜,选择好限流电阻(水电阻)的阻值,再根据被试品对直流高压波形的要求选择好高压滤波电容的电容值。为了提高对被试品施加电压的测量精度,应在高压侧接入FRC阻容分压器来测量电压。 

                      图 5:直流泄漏试验使用接线原理示意图
R- 限流电阻; C- 高压滤波电容; Zx- 被试品; G- 硅堆短路杆;
FRC- 阻容分压器;V- 分压器高压表;uA- 微安表;D- 高压整流硅堆。
按照图5、结合图3所进行的直流泄漏试验接好工作线路。试验变压器的高压绕组的X端(高压尾)、仪表测量绕组的F 端、试验变压器的外壳以及电源控制箱(台)的外壳必须可靠接地。

                           接线原理图

                                接线原理图
 
接电源前、电源控制箱(台)的调压器必须调到零位。接通电源后,绿色指示灯亮,按

一下启动按钮,红色指示灯亮,表示试验变压器已接通控制电源,开始升压。
 从零位开始按顺时针方向匀速旋转调压器手轮升压。(升压方式有:快速升压法即20S逐级升压法;慢速升压法,即60S逐级升压法;级慢速升压法供选用)电压从零开始按选定的升压速度升到您所需额定试验电压或额定直流电流下的参考电压。试验中应严密注意直流高压表、泄漏电流表指示以及被试品的情况。试验完毕后,应讯速均匀将高压降至零位,按一下停止按钮,高压、低压输出停止,然后切断电源。此时应用直流高压放电棒给被试品及试验装置本身充分放电。

注意事项

(1)试验人员应做好责任分工,设定好现场的安全距离,仔细检查好被试品及试验变压器的接地情况,并设有专人监护安全及观察被试品状态工作。
(2)被试品做试验前,应拆除所有对外连线,并充分放电,主要部位应清除干净,保持绝对干燥,以免损坏被试品及带来试验数值的误差。
(3)对于大容量试品(电容器、超长电缆等)试验时应缓慢升压,防止被试品的充电电流过大而烧坏微安表,必要时应分级加压分别读取各电压下微安表的稳定读数。
(4)试验过程中,应严密监视被试品、微安表及试验装置等,一旦发生闪烁、击穿等现象应立即降压,切断电源,并查明原因。

配套选购产品

下列产品仅供选择,购买时需另行计价。
1.KZX系列电源控制箱 容量:1KVA-5KVA、输入电压:220V
2.KZT系列电源控制台 容量:10KVA~300KVA输入电压:220V或380V
3.数字微安表:SWB-II
4.高压滤波电容: 0.01MF、40 ~ 100KV
5.高压直流放电棒: FBR— 70、140、210KV
6.放电球隙: Q—50、100、150、200、250、500
7.标准试油杯: 400ml
8.折叠式手推车: 150、300型
9.绝缘支架: 50、100、200、300、400KV
10.阻容分压器: FRC —50、100、150、200KV
11.高压硅堆: 2DL—150、300、450KV
12.水 电 阻: 50、100

主要试验设备的选择

1、变压器
    其高压侧额定电压应不小于被试品的zui高试验电压,额定电流不小于被试品的zui大电容电流。被试品的电容电流和变压器所需容量计算式为:

被试品电容量Cx可由交流电桥测出。常用的被试品电容量按表1选取。

几种常用被试品的电容量(pF) 表1

 

2、调压设备
  (1)自藕调压器。其调压范围广、功率损耗小、波形畸变小、选择这种调压方式为。自藕调压器的容量按0.75 ~ 1倍的试验变压器的容量选择,适用于容量为100KVA以下的变压器的调压。
  (2)感应调压器。其调压范围大,波形畸形小、但结构复杂、价格较贵,当变压器的容量较大时(如100KVA以上)使用。
3、限流电阻
   限流电阻的作用是,当被试品击穿时,限制断路电流,从而保护变压器,防止故障的扩大。其数值以zui高试验电压为准,按0.5 ~ 1 Ω / V(有效值)选择,限流电阻可用水电阻。注意水不能充满玻璃管,应留有余地,以防爆裂。
4、放电球隙
   放电球隙的布置方式有垂直和水平两种,球隙间距S和球的直径D的关系应保护在0.05D ≤S ≤0.5D范围内,球隙上的水电阻阻值一般按0.1 ~ 1Ω/V选取,设置放电球隙的目的是为了对重要的被试品起保护作用,可以将由于误操作或被试品击穿引起的过电压限制在允许的范围内。

试验变压器技术指示

型号

容量

高压电压

高压电流

低压输入

变比

温升℃

(KVA)

(KV)

(mA)

电压(V)

电流(A)

高/仪

30分钟

LYYD-1.5/50

1.5

50

30

200

7.5

500

10

LYYD-3/50

3

50

60

200

15

500

10

LYYD-5/50

5

50

100

200

25

500

10

LYYD-10/50

10

50

200

200

50

500

10

LYYD-15/50

15

50

300

200

75

500

10

LYYD-20/50

20

50

400

380

53

500

10

LYYD-30/50

30

50

600

380

79

500

10

LYYD-50/50

50

50

1000

380

12

500

10

LYYD-5/100

5

100

50

200

25

1000

10

LYYD-10/100

10

100

100

200

50

1000

10

LYYD-20/100

20

100

200

400

50

1000

10

LYYD-30/100

30

100

300

400

75

1000

10

LYYD-50/100

50

100

500

400

125

1000

10

LYYD-20/150

20

150

133

400

50

1500

10

LYYD-30/150

30

150

200

400

75

1500

10

LYYD-50/150

50

150

333

400

125

1500

10

LYYD-100/150

100

150

667

400

250

1500

10

LYYD-50/200

50

200

250

400

125

2000

10

LYYD-100/200

100

200

500

400

250

2000

10

LYYD-150/200

150

200

750

400

375

2000

10

LYYD-200/200

200

200

1000

400

500

2000

10

LYYD-300/200

300

200

1500

400

600

2000

10

LYYD-50/300

50

300

170

400

125

3000

10

LYYD-100/300

100

300

333

400

250

3000

10

LYYD-150/300

150

300

500

400

375

3000

10

LYYD-200/300

200

300

667

400

500

3000

10

LYYD-300/300

300

300

3000

500

600

3000

10

1、使用环境条件
环境温度不高于+40℃、不低于—20℃;空气相对湿度不大于90%;海拔高度不超过2000米;
2、工作电压
电源控制箱(台)输入电压为工频220V或380V、相对误差不超过±10%;(具体使用电压根据用户所定变压器规格选取)

随货文件

产品说明书 1份
产品出厂试验报告 1份
产品合格证 1份
装箱单 1份

   上海徐吉电气科技有限公司是专业从事电力系统高科技产品开发、生产、销售的产业一体化公司。公司自成立以来开发出一系列直流接地故障定位装置,该系列产品在现场的大量应用中获得广大用户认可与肯定,总结以前各代产品的经验和结合现场复杂的直流系统情况,开发出新一代现已广泛应用于全国各个省市。

   能够自适应各个电压等级的直流系统,配备高精度的检测钳表,通过对信号的高效、精确处理,大大提高了检测范围与抗干扰能力;采用了先进计算方法和模糊控制理论,将被检测支路的绝缘程度以绝缘指数和波形的形式表示出来,充分体现了人工智能的优越性;对于接地点位置的判断以及接地阻抗值的计算,它们更是拥有准确的判断能力和精确快速的运算能力,每次检测都能够指出接地点的位置和接地电阻的阻值,从而快速、准确地实现包括环路在内的接地检测。

   不仅解决了直流系统间接接地、非金属接地、环路接地、正负同时接地、正负平衡接地、多点接地等疑难故障的准确定位,并且还能准确的显示系统电压、对地电压、接地阻值、支路接地阻抗值,真正解决了运行及检修人员的后顾之忧。

本装置以系统安全为首要前提,按行业标准的zui高要求,以可靠的低频信号方式进行检测,并在现场进行了大量的实际应用,对系统无任何影响。

当你对LYDCS-3300 便携式直流接地定位仪进行操作前,请认真阅读本用户手册,并严格遵守本手册的要求,任何不正确的操作都可能导致人身伤害或设备损坏。

LYDCS-3300 便携式直流接地定位仪是一种高精密仪器,设备内部不含有任何维修配件。在设备出现故障时,请尽快进行维护,切勿擅自维修,这样可能扩大故障范围及影响设备以后的售后服务。

使用要求:

产品技术规格要求必须严格遵守。

只有接受培训并仔细阅读本手册的人员,才能对设备进行操作、使用。

1.2 有关配线:

本装置配有与直流系统连接的三芯电缆,该电缆在出厂前经严格测试,符合安全使用,请勿私自使用未经认可的电缆替换,如有缺失,请。

 有关操作:

虽装置不含高压部分,但需与直流系统连接,系统电压会危及人身安全,必须遵守电力操作规程,做好人体绝缘措施。

当装置发生故障时,请及时使装置脱离系统,并尽快对设备进行维护,切勿继续使用。

 有关废弃:

废弃的元、部件,请按照工业废物处理。

我们会对每一位涉及到装置使用的人员进行一定的技术培训,并且使每一位相关人员对本手册的安全内容进行深入的学习和理解,所有的相关人员必须对一般的安全规则和标准的低压电气设备使用安全有一个全面的了解。此外还必须严格遵守本手册介绍的安全知识。

LYDCS-3300是采用微计算机技术的新产品。在硬件上,信号发生器、检测器双层抗分布电容设计,消除分布电容影响;配置精度高、线性度好的传感器,直流信号检测灵敏度高达0.01mA,有效保证了采集的数据的准确;在软件上,利用了模糊控制理论和通信的噪声理论,并依据直流系统的特点优化了算法,即使系统有大分布电容的干扰、电磁脉冲干扰和其它噪声干扰的影响,也能准确地判断出接地故障点,为接地故障的查找提供了有力的保障。可对各种直流接地故障进行查找和精确定位,并精确计算该支路接地阻抗值。

2.1 产器特点:

  LYDCS-3300具有自适应各个电压等级的直流系统,具有智能化的接地点方向判断功能,能够快速、准确地定位出多点接地、高阻接地、正负极接地、环路接地等各种接地故障,

2.2 友好的人机界面:

  LYDCS-3300 人机界面简洁、清晰,操作简单,形象的绝缘指数显示和实时的

波形显示,直观地反应出各检测支路的绝缘程度及接地故障点方向。

2.3 高精度检测:

    LYDCS-3300 采用高精度传感单元(分辨率达0.01mA),具有精度高、线性好、检测范围宽,能实现对多点接地、高阻接地的定位。

2.4 抗干扰能力强:

LYDCS-3300能有效排除交直流串电故障,不受接地故障点距离限制,通过软

硬件上的合理设计,能抗系统各种复杂纹波干扰,实现对接地点的精确定位。

2.5 输出功率小:

   LYDCS-3300根据直流系统现场的实际情况,信号发生器可智能式产生1.0~

5.0mA 的信号电流,zui大功率小于0.05W,保障直流系统的安全、可靠运行。

2.6 人性化的外观设计:

LYDCS-3300 采用工程力学的外形设计,使用舒适,重量轻巧,携带方便。

2.7 严格选用优良的元器件,科学的生产管理,保证装置的高靠性。

本装置由信号发生器、检测器、钳表三部分组成

3.1 装置的内部工作原理:

3.1.1 信号发生器内部工作原理:

3.1.2 检测器内部工作原理:

3.2 接地检测原理:

3.2.1 信号发生器检测原理:

当直流系统发生接地故障或绝缘降低时,信号发生器自动对直流系统进行分析,显示系统的电压等级、正负极对地电压、接地故障的极性和接地总阻抗。同时向直系统发出安全的低频检测信号,通过输出信号的智能反馈,对信号实施精确控制,进一步确保输出信号的安全性和提高接地故障定位的准确。

3.2.2 检测器检测原理:

  检测器通过高精度钳表感应各回路(支路)的接地电流信号(发生器发出的接地电流信号),并显示接地故障程度和方向,顺着对接地电流信追踪查找,zui终定位出故障点。

适用直流系统电压:

220V±15%,110V±10%,48V±10%,24V±10%,或用户定制其它电压等级;

抗对地分布电容范围:系统对地总电容≤100uF,单支路对地电容≤5uF;

信号发生器输出功率: ≤ 0.05W

信号发生器测量范围:

母线对地电阻测量:0-1000 KΩ;

系统对地容抗测量:0-1000 KΩ;

检测器精度:< 10uA;

检测器对接地故障定位范围:

220V直流系统: 0 ~ 500 KΩ

110V直流系统: 0 ~ 250 KΩ

48V直流系统:  0 ~ 125KΩ

环境温度:-35℃ ~ +50℃;

相对湿度:≤ 95% (不结露)      

总质量:   2 kg  

外形尺寸(包装箱):380x280x120(mm)

LYDCS-3300 便携式直流接地定位仪采用大屏幕的汉化液晶和LED发光管显示,通过按键实施操作。

5.1 面板外观与布局

5.1.1 信号发生器的外观与布局:

信号发生器正面外观与布局:

“电源"灯亮      说明信号发生器已开启。

“正常"灯亮      说明系统无接地故障。

“正极接地"灯亮  说明系统发生正极接地故障。

“负极接地"灯亮  说明系统发生负极接地故障。

“开关"按键      信号发生器的电源开关键

信号发生器背面与布局:

说明:

滑动开关位置位于:

左(1档):信号发生器处于自动监测功能,时刻对直流系统进行监测并及实时更示系统相关参数的显示。主要用途是查找系统出现一般性接地故障。信号强度为1.4mA 。

中(2档):信号发生器处于自动监测功能,时刻对直流系统进行监测并及实时更示系统相关参数的显示。主要用途是查找系统出现一般性接地故障。(该档为出厂默认设置)信号强度为6mA 。

右(3档):信号发生器处于接地故障自锁定功能,当直流系统一经出现接地故障,发生器只对系统进行一次分析后,自动锁定状检测结果和发送信号状态,不对系统参数的变化进行跟踪。主要用途是查找系统的间歇性接地和接地阻抗频繁跳变等特殊接地故障。信号强度为6mA。

5.1.2 检测器的外观与布局:

检测器正面外观与布局:

“电源灯"灯亮 说明检测器已开启。

“电源"按键 是检测器的电源开关键。

“功能切换"按键 是检测器在功能选择界面下的“快速检测" 、“完整检测" 和“在线检测"三个功能之间的切换键。任何时候按功能键,跳转到功能选择界面。

“检测"按键 当检测器选定其中一种检测功能时,每按一次“检测"键,检测器就进行一次新的测试。

检测器背面与布局:

5.1.3 钳表的外观与布局:

LYDCS-3300钳表

“钳头" 用于钳住被测的电缆。

“方向标示" 标示接地故障参考方向。

“钳表开合按键" 按下打开钳表,松开合上钳表。

“电源灯"亮  说明检测器与钳表已连接,钳表和检测器均处于开启状态。

“钳表输出电缆" 是钳表把采样信号输出到检测器的连接电缆。

5.2 液晶屏显示界面

5.2.1 信号发生器液晶屏显示界面:

信号发生器具有自适应不同电压等级的直流系统功能,在系统无接地故障时,“正常"指示灯亮。液晶显示屏显示直流系统母线电压、正极对地电压、 负极对地电压及系统对地绝缘值。显示界面如下图:

(直流系统无接地故障时信号发生器显示界面)

直流系统有接地故障时,信号发生器自动判断接地故障极性。如系统正接地,信号发生器“正极接地"指示灯亮,如系统负接地,“负极接地"指示灯亮,同时液晶显示屏显示系统母线电压、正极对地电压、负极对地电压、系统对地绝缘总阻抗。显示界面如下图:

(直流系统发生正极28KΩ时信号发生器显示界面)

5.2.1 检测器液晶屏显示界面:

当被检测的回路(支路)无接地故障时,检测测器显示界面如下图:

  

如选择“快速检测"功能,当被检测的回路(支路)有接地故障时,检测测器显示界面如下:(其中,如显示“钳表正向接地"表示接地故障点与钳表标示箭头方向*,如显示“钳表反向接地"表接地故障点与钳表标示箭头方向相反)

 

                                 (检测结果显示图)

如选择“完整检测"功能,当被检测的回路(支路)有接地故障时,检测测器显示界面如下:(其中,如显示“正向接地"表示接地故障点与钳表标示箭头方向*,如显示“钳表反向接地"表示接地故障点与钳表标示箭头方向相反)

如选择“在线检测"功能,检测器将不停的扫描回路(支路)接地情况,用以对较复杂回路情况进行判断。

6.1 设备使用前的准备

6.1.1检查检测器的电池:由于装置使用时间间隔较长,容易造成电池电量不足,影响检测准确性,甚至使检测工作无法正常进行,因此在使用装置前请检查电池的电量是否满足工作要求,否则请更换电池。

6.1.2把钳表输出电缆与检测器连接,开启检测器,以检验钳表与检测器联接状况,如钳表上“电源"灯亮,表示钳表与检测器联接正常,否则请检查电缆接接头是否已正确、可靠地接在检测器上。

6.1.3把信号发生器连接入直流系统。信号发生器通过三芯电缆正确、可靠地连接在系统母线靠近蓄电池侧。

注:信号发生器信号连接线:红夹子(褐色线)接系统母线正极,黑夹子(蓝色线)接系统母线负极,黑夹子(黄绿色线)接系统地线。确认发生器正确并可靠地与系统连接好。

   6.1.4在使用LYDCS-3300前建议关闭直流系统正在运行的在线接地监测装置,这样更有利于接地故障的准确、快速定位。

6.2 设备的使用操作

    当直流系统发生接地故障时,打开信号发生器电源开关,此时信号发生器自动适应系统电压等级,分析系统绝缘状况,并把分析结果通过液晶显示屏和LED灯分别显示,此时再利用检测器依次对各个可能的支路进行检测,直到定位出所有接地故障点为止。

使用检测器进行接进故障定位操作方法及实例介绍。

6.2.1 检测器上的钳表钳在被测回路(支路)时,请确认钳表口已完全闭

合,否则会影响检测结果的准确性。由于钳表精度非常高,钳好被测回路后,请待钳表静止后再按动检测器的“检测"键开始检测。

6.2.2 钳单根:当正、负极电缆不能同时被钳表钳住时,采用“钳单根"

的检测方法,如是正极接地,将钳表钳在正极电缆上,再按一下检

测器上的“检测"键进行检测,如是负极接地,则钳在负极电缆上,

再按一下检测器上的“检测"键进行检测。

对电缆进行接地故障进行检测时,接地方向判别如下图:

6.2.3 钳双根:为了避免被测回路(支路)电流过大而超过钳表量程和进

一步降低直流系统其它纹波干扰,提高检测器检测结果的精度,请

尽量用钳表同时钳住回路(支路)的正、负极电缆进行检测。

6.2.4 钳多根:当有多根电缆在扎一起时,在钳表能同时钳住的情况下(注:

钳表口必须完全闭合),可以同时钳住多根电缆一起进行检测,如检

测器判断为“非接地"则说明该扎电缆没有接地故障,如检测器判

断为“接地",则说明该扎电缆其中有一回路或多回有接地故障,此

时必须将该扎电缆分开用二分法进检测排查,找出有接地故障回路,

再沿着检测器提示的接地故障方向往下检测,直到定位出接地故障

点为止。


产品简介

25KVA/100KV高压成套试验变压器是在同类产品YDJ(G)型高压试验变压器的基础上,按试验变压器国家标准ZBK41006—89要求,经改进后生产的一种新型产品,本系列产品具有体积小、重量轻、结构紧凑、功能齐全、使用方便等特点。实用于电力、工矿、科研等部门,对各种高压电气设备、电气元件、绝缘材料进行工频耐压试验和直流泄漏试验,是高压试验中必不可少的仪器。

注:以上信息及技术参数来源于扬州达瑞电气有限公司整理发布